【金属废水使用碱性除磷剂的效果】
市面上除磷剂琳琅满目,令人眼花缭乱目不暇接,有固体的有液体的、有酸性的有碱性的….今天带大
家先了解碱性除磷剂是怎样的?
一、碱性除磷剂介绍
ga黄金甲环保碱性除磷剂(SP-1)为碱性粉末药剂,是针对阳极氧化、化学抛光清洗、涂装前处理、磷化
、电镀、化学镀等高含磷废水而开发。
产品特点:
1、使用范围广,对各种铝氧化、化学抛光、涂装、磷化等高含磷废水
2、具有除磷、混凝、调PH等多重功效,是一种多功能除磷剂
3、使用pH值范围广
4、除磷彻底,出水清澈
5、相比同类型产品,有污泥量少、用量少等优点


想了解更多不同型号的除磷剂,可以继续点击“常见除磷剂选型”
下面通过一家金属制品公司的除磷案例,来看看碱性除磷剂的效果~
二、金属废水除磷案例
1、客户基本情况
来自江苏的一家金属制品公司,废水总磷的排放一直都难以解决,原水的总磷的浓度在1000mg/L,经
过自己工艺的pH调节,混凝沉淀后,还高达300mg/L左右,污水日处理量100吨,由于场地因素,无法
对工艺进行整改,而距离排放标准8mg/L又相差很大。
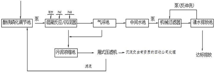
2、现场工艺流程图
.jpg)
3、碱性除磷剂的处理效果
ga黄金甲环保工程师经过现场的检测分析,发现客户废水中的磷大部分以好降解的无机磷的形式存在,在不
对工艺进行整改的情况下,决定采用化学沉淀的方法(投加碱性除磷剂SP-1),经过反应沉淀析出
磷,上清液达标排放。
.jpg)
小结:
现场为混凝沉淀处理工艺,通过沉淀一级气浮两级除泥从而达到排放效果。经过分析,现场的混凝沉淀
池为较好的加药点,先在混凝沉淀池投加碱性除磷剂SP-1,一定情况下可替代石灰(毕竟石灰仅对高
浓度的磷有去处理效果,低浓度效果就差很多,且会产生大量污泥,增加处理成本),经过PAC,
PAM絮凝沉淀后即可达标排放。
相关阅读:
如需了解更多碱性除磷剂的技术问题、处理成本及详细解决方案,请点击右边在线咨询。
COD降解剂集合了氧、反应沉降、吸附等处理技术,能将污水的COD等污染物从水体快速去除,只需2-3分钟左右反应时间,是COD超标的废水处理药剂。ga黄金甲学可为你提供COD污水处理药剂,工业废水环保学药剂,还可为您提供产品的使用指导、技术服务及检测,使您需要处理的污水达标排放,无后顾之忧。
除磷剂(SP-1)是专门针对阳极氧化、抛光清洗、涂装前处理、磷化、电镀等含磷废水而开发的,解决了其它除磷剂使用量大的问题,同时优配方还能起到调节废水pH值,提升混凝效果,降低处理成本等优点。
ga黄金甲专注氨氮降解剂10多年,污水氨氮处理2000+企业,实现5分钟快速去除氨氮达标排放,厂家直销,提供"1对1”技术指导服务.
ga黄金甲环保的污水除臭剂,由天然植物提取,浓度高,用量少,有效含量高达90%以上,5分钟左右即可大部分去除臭味,除臭速度快,抑臭时间长。
聚合氯铝(简称PAC),也称作碱式聚合氯铝或混凝剂,一种典型的水溶性铝盐混凝剂,易溶于水。该产品有较强的架桥吸附性,在水解过程,伴随发生凝聚、吸附和沉淀等物理学过程。与其他混凝剂相比,具有适应水性广泛、使用范围广、沉淀性能好、适宜pH范围较宽、处理后水体pH值变小等优点,是应用比较普遍的一种混凝净水剂。
破乳速度快,油类胶质去除率高,在水中矾花大,絮凝沉淀快,同时具有快速除油、脱色、COD和总磷去除等功效